NSAS |【干货】污泥碳化技术发展报告(三)
来源 : 国家污泥产业联盟 污泥创新战略联盟 2022-04-09 09:00
污泥碳化技术是近年发展起来的污水厂污泥热化学处理的方法之一。为促进污泥碳化技术发展和应用,由北控水务杭世珺工作室牵头、联合同济大学和武汉普乐环境技术有限公司,依托国家污泥处理处置产业技术创新战略联盟,设立了污泥碳化技术的宏观研究课题,开展污泥碳化技术发展、技术标准、工程建设标准等方面的研究。
课题负责人:戴晓虎 杭世珺
技术负责人:罗臻 陈德珍
课题组成员:陈云 关春雨 许文波 杨东海 刘志刚 罗弘熙 杨海 余斌
报告分污泥碳化技术发展背景、技术与设备、国内外技术发展、相关法规和标准、总结与展望六个章节,内容非常详实丰富,共分为三期推送,本期剩余三章:中国污泥碳化技术的发展、相关法规和标准、总结与展望。
相关阅读:
中国污泥碳化技术的发展/Sludge
中国的污泥碳化技术研究和工程应用开始于2008年,在2017年以后工程化应用开始较快发展。
4.1 发展历程
4.1.1 产学研研究方面
国内污泥碳化的研究相比欧美、日本发展较晚。根据中国知网2000-2020年公开发表的污泥碳化相关论文数量(图31),可以看出院校及企业的产学研研究基本在2009年左右开始,在2015年以后呈现逐年增加的趋势。
图31 国内污泥碳化产学研研究趋势图
研究发展过程可大致分为三个阶段:
(1)2008年之前(萌芽期):有少许关于污泥碳化方面的研究。2008年湖北博实城乡环境能源工程有限公司联合华中科技大学国家煤燃烧重点实验室,以武汉市各污水处理厂的污泥为研究对象,开展了城市污水处理厂污泥干化、碳化的实验室研究,研究内容涉及干化、碳化过程特征、过程安全性等方面,得到了对于污泥干化碳化的较完整认识。
(2)2009年~2015年(发展期):院校及企业开始有一定数量的技术研究,该阶段亦有部分工程化应用及国家科技课题。
2012年由同济大学牵头、戴晓虎教授任首席的国家“863计划”项目“污泥热解能源化利用成套技术及工程示范”开展了污泥热解技术及装备的开发相关研究,并在重庆綦江区三角镇建成30t/d以螺旋推进反应器、污泥热解+可燃气重整、净化为特点的示范工程。
湖北博实公司和华中科技大学国家煤燃烧实验室联合开展了污泥碳化物重金属稳定性研究。联合武汉市蔬菜科学研究所,对污泥碳化物农用进行了研究。联合武汉市林业科学研究所,对污泥碳化物作为土壤改良剂开展了研究。
中节能博实(湖北)环境工程技术股份有限公司承担了“十二五”水专项课题-城市污水处理厂污泥处理处置技术装备产业化课题的子课题-大规模污泥碳化技术及装备国产化的研究。
2015年中节能博实开展了污泥碳化物活化方面的研究。
(3)2016年~2020年(高速增长期):随着在国内项目应用案例的增多,结合碳减排、邻避效应等问题,该阶段的研究及公开报道呈现高速增长趋势。
4.1.2 国内公司及技术来源
国内污泥碳化技术产业化起步较晚,从2008年以后,国内公司通过技术引进和自主研发,陆续形成了各自的污泥碳化技术,并从2009年开始实现污泥碳化的工程应用。
(1)国内参与技术研发并具有碳化技术工程业绩的公司见表10。
表10 国内污泥碳化项目及技术公司统计表
(2)国内公司的技术来源分布
国内污泥碳化项目的技术来源大致分布情况如图32所示。
图32 国内污泥碳化技术来源分布情况
各个公司的碳化系统都包括了热干化和碳化两个核心的单元。
中节能博实(湖北博实)和武汉普乐从日本巴工业株式会社完整引进了连续高温碳化工艺技术,包括了系统设计、设施建设管理、设施运行维护管理。该技术已有近20年项目运行经验。
江苏碧诺在日本专家的协助下,参照日本标准开发了污泥碳化技术,采用了与日本月岛机械相似的系统工艺方案。
其他公司的系统大多采用了以回转窑碳化炉为核心的碳化工艺系统,与日本的技术相似。但在系统热能回收利用、装备开发等方面,仍有一定的差距。
4.2 国内污泥碳化工程技术的发展
2009年国内开始污泥碳化技术的首例工程化应用,主要发展历程如图33。
图33 中国污泥碳化技术应用的发展过程
2009年
2009年,武汉汤逊湖污泥碳化项目建成投产,是全国首条污泥碳化示范生产线,项目由湖北博实公司投资建设,采用日本巴工业株式会社技术,属日系碳化工艺技术引进应用;
2013年10月
浙江永康污泥干馏碳化项目,项目由杭州泰佳科技有限公司承建,技术源自美国密西西比国际水务(中国)公司,属美系碳化工艺技术引进;
2015年1月
鄂州洋澜湖综合治理项目污泥处理处置工程建成,采用日本巴工业株式会社技术,属日系碳化工艺技术引进应用;
2017年10月
安徽无为污泥碳化项目建成,项目由安徽通源公司提供技术,属国产技术应用;
2018年4月
天津青凝侯污泥碳化项目建成,项目由天津北方创业公司投建,技术由山东金孚公司提供,属国产技术应用,项目被关闭;
2018年6月
长沙经开区城北污水处理厂污泥深度处理项目建成,项目由湖南鼎玖公司投资并提供技术,属国产技术应用;
2019 年10月
青岛即墨污泥碳化项目建成,项目为青岛中世美盛投资建设的BOT项目,属国产技术应用,设备系统由山东金孚公司提供;
2019年11月
台湾省宜兰县污泥碳化示范项目建成,属于日本技术应用,设备系统由武汉普乐公司提供;
2019年
海宁尖山污泥热解碳化项目建成,项目由云南水务集团投资建设,属国产技术应用;
2019年
湖北秭归污泥碳化项目建成,由秭归政府投资,采用日本巴工业株式会社技术,属日系碳化工艺技术引进应用。
2020年
河北望都污泥碳化项目建成,项目由云南水务集团投建,属国产技术应用;
2021年
枝江田园牧歌项目建成,项目由江苏碧诺公司提供技术,属国产化技术应用。
4.3 国内污泥碳化工程技术现状
根据目前收集到的资料,我国污泥碳化代表性工程案例如表11。由于各项目进入干化碳化系统的污泥含水率差异较大,因此,不能用简单比较的方式判断工程能耗的水平。
表11 国内污泥碳化代表性工程案例表
4.3.1 工艺技术介绍
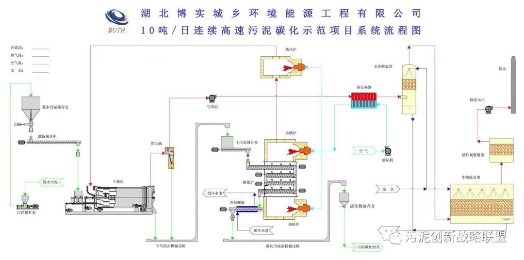
(1)武汉普乐环境技术有限公司
表12 武汉普乐技术信息表
工艺流程和工程案例如图34和图35。
图34 工艺流程图
图35 外热多段式污泥碳化工程
(2)青岛即墨污泥碳化项目
表13 青岛即墨污泥碳化项目
工艺流程和工程案例如图36和图37:
图36 工艺流程图
图37 污泥低温碳化工程
(3)江苏碧诺环保科技有限公司
表14 江苏碧诺技术信息表
工艺流程见图38:
图38 工艺流程图
(4)湖南鼎玖能源环境科技股份有限公司
表15 湖南鼎玖技术信息表
工艺流程和工程案例如图39和图40所示:
图39 工艺流程图
图40 一体化污泥连续碳化工程
(5)安徽省通源环境节能股份有限公司
表16 安徽通源技术信息表
总体上,除普乐公司引进的日本技术采用以特殊螺旋管为特色的反应器外,其他公司主要是回转窑反应器。
4.3.2 工程技术现状及问题
目前,国内已建成十余个污泥碳化项目,从建成项目的运行情况看,除部分案例因各种原因处于停产或低负荷运行状态,总体情况如下:
-
绝大部分项目都能运行,且未发生较大运营安全事故;
-
自主研发技术在系统设计的完整性、合理性方面存在较大的完善提升空间;
-
项目实际处理能力普遍未达到设计规模,处理能力冗余有待完善;
-
通过改善工艺设计和系统结构设计、强化运行管理,处理过程的能耗仍有进一步降低的空间;
-
国产装备在产品设计、关键材料选用、加工制造、可靠性、预期使用寿命等方面,与进口装备相比,有进一步提升的空间;
-
运营管理的制度和方法有待完善;
-
专业化运营人员的培训有待加强;
-
排放标准及地方监管强度参差不齐;
-
污泥碳化产品出路存在地方性差异,碳化物出路依然是共性的问题。多数项目在污泥碳化物产品化方面仍在持续探索中。
-
项目投资及运行成本存在较大差异,因设备质量、泥质等差异使污泥碳化项目投资及运行成本存在横向差异,亦存在成本控制的纵向差异。
-
因无统一技术规范、排放标准等,工艺设计存在差异,有待研究和形成普适性标准。
污泥碳化相关法规和标准 /Sludge
5.1 日本相关法规和标准
日本在污泥碳化项目建设及运行管理中,通常应遵循以下相关法规,见表16:
表17 日本碳化项目相关法规
5.2 中国相关法规和标准
目前,国内污泥碳化没有专门针对性的法规或标准,尚无统一的指导性技术规范。各碳化项目依据环评的要求执行了不同的排放控制标准,所执行指标差别较大,实际运行中污染物排放均能满足相应标准的限值。
5.2.1 相关技术标准、规范、导则
国内目前污泥碳化相关的技术标准、规范及导则如下:
(1) 2017年,住建部颁布了《城镇污水处理厂污泥处理技术标准(征求意见稿)》,其中部分提及污泥碳化技术,对一般碳化系统组成、碳化系统燃料、基本的仪表配置、碳化类型及各自的技术参数控制做了简单介绍。
(2) 2018年,由安徽省住建厅、安徽省通源环境、合肥学院编制了地标《安徽省城镇污水处理厂污泥高干脱水碳化处置技术导则》,依托于安徽当地碳化项目,对工艺组成、各系统技术参数要求、设备要求、运营管理要求等做了相对细化的要求。
(3) 2019年,由安徽省市场监督管理局编制了《污泥高效节能碳化工艺技术规范》,依托于安徽当地污泥碳化项目,对污泥碳化的工艺组成、主要技术参数、取样检测及过程控制进行了要求。
(4) 2020年,由湖南省住建厅、湖南鼎玖公司等编制了《湖南省城镇市政污泥运输和处置标准》,其中污泥碳化部分主要对含水率、粒径、无氧条件、烟气排放标准等作出要求。
表18 国内目前与污泥碳化相关技术标准规范
5.2.2 项目应用中执行排放标准
(1)针对常规的颗粒物、SO2、NOx
根据项目地环保敏感程度,分别执行《大气污染物综合排放标准》GB16297-1996和当地地标大气污染物排放标准。
(2)针对HCl、重金属、二噁英
一般参照《生活垃圾焚烧污染物控制标准》GB18485-2014执行。
(3)其他地方大气污染物排放标准。
表19 国内现有污泥碳化项目执行的排放标准
总结与展望/Sludge
通过对国内外污泥碳化技术发展的梳理和总结发现,污泥碳化作为一项替代污泥焚烧的热化学处理方式,在污泥能源利用、资源回收、污染物控制、温室气体减排等方面表现出明显的优势。
目前污泥碳化技术已经在日本实现了大规模的工程应用,并建立了完善的技术标准规范体系。我国在污泥碳化技术引进吸收、工程示范等方面已经具有一定的基础,同时开展了相关产学研研究,但在关键技术装备开发和工程推广应用等方面还存在较大的发展空间,污泥碳化相关标准规范尚需进一步完善。
在本报告总结的基础上,下一步将重点完成《污泥碳化技术导则》、《污泥碳化工程项目建设标准》等指导文件的编制。同时,还将开展污泥碳化分报告的编制工作,主要内容包括热解碳化、碳化过程污染物以及碳化处理处置碳排放评价等方面。
NSAS |【干货】污泥碳化技术发展报告(二)
来源: 国家污泥产业联盟 污泥创新战略联盟 2022-04-07 17:00
污泥碳化技术是近年发展起来的污水厂污泥热化学处理的方法之一。为促进污泥碳化技术发展和应用,由北控水务杭世珺工作室牵头、联合同济大学和武汉普乐环境技术有限公司,依托国家污泥处理处置产业技术创新战略联盟,设立了污泥碳化技术的宏观研究课题,开展污泥碳化技术发展、技术标准、工程建设标准等方面的研究。
课题负责人:戴晓虎 杭世珺
技术负责人:罗臻 陈德珍
课题组成员:陈云 关春雨 许文波 杨东海 刘志刚 罗弘熙 杨海 余斌
报告分污泥碳化技术发展背景、技术与设备、国内外技术发展、相关法规和标准、总结与展望六个章节,内容非常详实丰富,共分为三期推送,本期为第三章:国外污泥碳化技术的发展。
相关阅读:
国外污泥碳化技术的发展/Sludge
欧美国家和日本自上世纪90年代便开始了污泥碳化的工程应用。总体来看,日本是污泥碳化工程应用开展最多的国家,欧美国家污泥碳化工程应用相对较少,主要在污泥热解焚烧方面应用较多。
3.1 欧美污泥碳化技术及工程案例
3.1.1 涉及污泥碳化技术的公司
欧美国家参与污泥碳化技术开发的公司包括:
(1)德国的KOPF AG公司在德国曼海姆市污水处理厂建设了德国首个污泥热解碳化示范工程,项目处理规模为100t/d(80%含水率污泥),采用“污泥厌氧消化-脱水-干化-热解碳化”处理工艺,其中产生的热解气进入二燃室燃烧提供热解干化所需要的能量。
(2)德国ELIQUO STULZ 公司研发了Pyreg® 污泥热解技术,属于高温碳化。该技术通过污泥碳化的方式,达到污泥减量、稳定的目标,并从污泥中回收磷。
该污泥热解工艺采用螺旋反应器,热解气燃烧后产生的高温烟气(可达1250°C)返回加热,余热进一步用于污泥带式干燥。在Pyreg® 工艺中,碳化温度在500-700℃之间,污泥碳中的磷以生物有效磷为主,磷浓度高达15 % (以P2O5计算),植物有效P > 80 %。
(3)澳大利亚ESI公司开发了ENERSLUDGE™热解技术,属于低温碳化。该技术通过污泥热解得到碳化物和粗油,但为了平衡系统的能量需求,碳化过程产生的碳化物和粗油被送到高温烟气发生炉中进行焚烧。其工艺流程如图19所示。目前该技术在澳大利亚Perth的项目已经运行超过15年。
图19 ENERSLUDGE™污泥热解技术
(4)法国ETIA公司下属的BIOGREEN®开发了Spirajoule®工艺,该设备的核心部件是由焦耳效应电加热的无轴螺旋。该技术可用于有机废弃物的碳化、热解或气化,产生碳化物、油和气。由于采用和螺旋结合的电加热圈,热利用效率较高。产生的挥发分被冷凝后进行油、气分离,油和气可以分别进行利用。其工艺流程见图12所示。
(5)荷兰的Splainex Ecosystems Ltd公司开发了以回转窑为核心设备的污泥中温(450-500°C)碳化技术。该系统处理的对象是30%-35%含水率的半干污泥,经过碳化处理后,产生的生物碳可用作生物燃料(Bio-fuel),也可用于磷回收。过程产生热解气经燃烧用于发电、产热。其设备见图20所示。
图20 Splainex工艺污泥碳化工程(200t/d)
(6)丹麦的AquaGreen公司开发了污泥高温碳化(650°C左右)技术,包括污泥干化、碳化等单元,其目的是获得可用于土壤改良的生物炭产品。其系统如图21所示。
图21 Aquagreen碳化系统
3.1.2 欧美工程案例
总体上,欧美国家污泥碳化技术的工程应用较少,根据有限资料,对相关工程案例统计如下:
表2 欧美碳化项目示例表
3.2 日本污泥碳化技术及工程案例
3.2.1 技术发展参与企业
日本污泥碳化技术是在国家宏观发展政策的引导下开展起来的。上世纪90年代,在污染物减排和资源化利用的双重压力下,日本亟待研发新的污泥处理技术。
日本下水道协会在上世纪90年代末发起了由企业自主参与的污泥碳化工程技术研究,并建设了一批中试以上规模的污泥碳化设施及工程。
目前,日本已形成了完整的污泥碳化技术产业发展政策支撑体系。
在日本污泥碳化技术发展的过程中,主要的参与企业见表3。
表3 日本污泥碳化技术主要参与企业表
3.2.2 碳化技术工程应用情况
从上世纪90年代末开始,日本陆续建设了一批中小型污泥碳化项目,项目基本信息见表4。
表4 日本小规模污泥碳化装置项目清单
其中,双叶地方广域市町圈组合和K社(兵库县高砂市)两个项目为商业化运行项目,其他均为技术验证性项目。
以上项目的建设和运行,为日后确定污泥碳化资源化利用方向、大规模装置的工程设计打下了良好的基础。
2004年,日本下水道新技术推进机构发布《污泥碳化系统技术资料》,对上述项目做了全面的总结,对“技术分类、工程设计、运行管理、政策法规”等方面做出要求。
2008年开始,日本相继新建了一批较大规模的污泥碳化设施,见表5。
表5 日本大规模污泥碳化项目清单
2010年,日本下水道新技术推进机构发布了《污泥热分解燃料化系统技术手册》,对污泥热解燃料化技术进行了专门的总结,并对相关的技术原理、工程规划与设计、工程实施、运行管理、适用法规等做出了明确的规定。
同时,通过引进日本技术,韩国、中国也建设了一批污泥碳化处理项目,如表6所列。
表6 早期韩国、中国污泥碳化项目清单
3.2.3 日本碳化工程技术分类
按照碳化温度划分,污泥碳化分为低温、中温、高温碳化三个大类,各类的主要特征见表7。
表7 日本污泥碳化技术分类
(1)高温碳化
高温碳化技术的代表性公司为日本巴工业株式会社,采用立式多段外热螺旋推进碳化炉,工艺系统包括污泥热干化、污泥碳化、尾气处理和热量回收等核心单元。代表项目为2003年投产的双叶地方广域市町圈组合项目,见图22。
双叶项目工厂外观
再燃炉
干燥机
碳化炉
图22 双叶地方广域市町圈组合项目
(2)中温碳化
中温碳化技术的代表性公司包括三菱环境化学工程株式会社和美得华水务株式会社,代表性项目有东京都东部污泥处理中心和爱知县衣浦东部中心。
中温碳化装置均采用外热回转窑碳化炉。碳化装置包括污泥热干化、污泥碳化、尾气处理和热量回收等核心单元,如图23、24所示。
东京都东部污泥碳化二期工程采用了气流干燥工艺,进一步提高了热利用效率。
图23 爱知县中温碳化工艺流程图
图24 东京都东部污泥碳化二期工艺流程图
(3)低温碳化
低温碳化技术的代表性公司有月岛机械株式会社,代表性项目有大阪平野污水处理厂项目和广岛西部污水处理厂项目,如图25、图26、图27所示。
低温碳化装置均采用外热回转窑碳化炉。碳化装置包括污泥热干化、污泥碳化、尾气处理和热量回收等核心单元。
图25 低温碳化系统工艺
图26 污泥干燥机、加热炉
图27 碳化炉及碳化产品颗粒
(4)污泥气化碳化
污泥气化碳化技术近年来也在日本得到工程化应用。气化碳化技术的代表性公司为美得华水务株式会社,代表性项目为清濑市水资源再生中心项目(100吨/日),如图28、图29、图30所示。
该项目采用了流化床气化炉,在产生热解气的同时,也得到碳化物。热解气被重整改质之后,用于内燃机发电,获得电力。
图28 污泥气化工艺原理
图29 污泥气化碳化装置
图30 车间全景碳化炉设备图
3.2.4 典型项目技术经济指标
日本已建设近30余个污泥碳化项目,典型项目的技术经济指标见表8。
表8 日本典型碳化项目主要技术经济指标
注:由于各项目受设计冗余、维护作业安排、运行管理的不同考虑,设计处理规模和年处理总量不能简单折算而达到对应一致。
3.2.5 日本碳化技术发展总结
(1)宏观技术总结
2004年、2010年、2015年日本下水道协会新技术推进机构组织相关方,共同对已建成的污泥碳化、热解项目进行了三次总结,得出的主要结论包括:
污泥碳化在污染物排放方面,与焚烧相比有明显的减排优势;
污泥碳化物在资源化利用方面有良好的前景;
污泥碳化处理技术是替代污泥焚烧的重要技术之一。
1) 2004年下水道新技术推进机构和14家碳化技术企业共同整理、汇总建成项目的情况,发布了《碳化系统技术资料》,主要是针对以市政污泥为对象的碳化装置,在总结其技术概要、特点以及构造等基础上,指明在进行碳化装置的实施时所涉及的技术事项、注意事项:
① 对污泥碳化进行了明确的定义,包括碳化过程参数、碳化物评价等;
② 对污泥碳化的温度划分给出了明确的定义,划分为低温、中温、高温碳化;
③ 对碳化装置进行了分类,分类准则包括有无干燥装置、碳化炉的热传导方式、碳化炉内输送方式等;
④ 对碳化物利用进行了总结,提出污泥碳化物有良好的资源化利用潜力,包括燃料化、土壤改良、建材利用、吸附材料、融雪剂等,并提出了不同利用方向的技术性指导意见;
⑤ 提出了碳化装置设计流程的指导意见;
⑥ 对碳化装置实际运行费用进行了总结,实际运行费用低于焚烧和堆肥;
⑦ 总结了碳化过程温室气体排放特征。将碳化装置与污泥焚烧炉的每单位处理量所产生的温室效应气体排放量进行比较,碳化装置比污泥焚烧炉产生的温室气体排放量少;
⑧对于资源化利用而产生的减排,提出了评估值的参考标准,见表9;
表9 基于碳化产品有效利用的能源削减效果
⑨ 对污泥碳化设施的建设、运行维护及适用性法规等提出了指导性意见。
2)2010年《污泥热分解燃料化系统技术手册》
由于日本污泥有机物普遍很高,燃料化方向的碳减排效益明显。2008年之后,燃料化利用成为日本污泥碳化资源化利用的主要方向。
2008年11月至2010年3月,下水道新技术推进机构基金会和东芝股份有限公司共同研究污泥热分解燃料化系统的性能评价等成果,并总结成《污泥热分解燃料化系统技术手册》。
《污泥热分解燃料化系统技术手册》明确了“与高温焚烧方式相比,热分解燃料化系统能将污泥作为煤炭替代燃料进行利用,减少综合能量收支,减少温室气体排放量,作为碳中和的燃料进行有效利用”。
①污泥碳化以污水厂污泥为原料,因此将污泥碳化物归类到生物质资源,作为碳中和的燃料进行有效利用;
② 碳化物作为煤炭替代燃料进行有效利用的情况下,和直接进行焚烧处理相比,可削减综合能耗。
(2)设施运行情况总结
日本的碳化技术从开始应用(在日本、韩国、中国)到现在已经有18年,初步统计建成的项目超过30个,涵盖了低温、中温及高温碳化的工艺,目前最大的单体项目的处理能力达到150吨/天。最早的单体处理能力超过100吨/天的装置(东京都东部)已经运行17年。从已建成项目运行的实际情况看,总体情况如下:
①处理量普遍能达到设计能力;
②运营管理措施完善,设备状况良好;
③未出现运行安全重大事故;
④未出现因排放超标导致的停产;
⑤污泥碳化物均得到妥善的资源化利用;
⑥项目投资及运行成本均得到很好的控制。
(3)环保对策总结
为保证碳化设施满足环保要求,在与有关部门协商的基础上,采取相应的污染物防治措施及安全对策。已建成运行项目在环保治理方面,均达到了相关标准的要求。
1)排放气体对策
从碳化装置中产生的大气污染物,因装置的型号规模、运行方式、燃料、污泥泥质等因素不同而异。
尾气对策要遵守大气污染防治法和二噁英类对策特别措施法等相关法令的五项标准。在大气污染防治法规定对象内的设施,大气污染防治法施行令第二条及二噁英类对策特别措施法中对其种类和规模进行了规定。在法令规定对象内的碳化装置的排出物涉及SOx、粉尘、HCl、NOx及二噁英类。
2)臭气对策
一般来说,污泥中产生的臭气主要有硫化氢、甲硫醇、硫化醇、二硫化醇及氨等5种恶臭物质。臭气对策须遵守恶臭防治法等有关法令。恶臭防治法根据每种特定的恶臭物质(政令规定)制定了控制标准。根据恶臭气体成分及量级、产生场所及周边环境的敏感度,设计符合《恶臭防治法》标准的设施。
3)噪音及防振对策
噪音及防振对策,需遵守噪音控制法和振动控制法等相关法令。
噪音控制法及振动控制法所规定的对象为工厂及作业场的设施中在发生明显噪音或振动的设施中产生明显的噪音或振动的作业,并由噪音控制法施行令及振动控制法施行令限定。
4)碳化物土地利用
碳化物如果作为土地利用原料,必须遵守日本肥料管理条例、土壤污染法和土壤生产力法等相关法令。
NSAS |【干货】污泥碳化技术发展报告(一)
来源: 国家污泥产业联盟 污泥创新战略联盟 2022-04-06 17:50
污泥碳化技术是近年来发展的污水厂污泥热化学处理的方法之一。为促进污泥碳化技术发展和应用,由北控水务杭世珺工作室牵头、联合同济大学和武汉普乐环境技术有限公司,依托国家污泥处理处置产业技术创新战略联盟,设立了污泥碳化技术的宏观研究课题,开展污泥碳化技术发展、技术标准、工程建设标准等方面的研究。
课题负责人:戴晓虎 杭世珺
技术负责人:罗臻 陈德珍
课题组成员:陈云 关春雨 许文波 杨东海 刘志刚 罗弘熙 杨海 余斌
报告分污泥碳化技术发展背景、技术与设备、国内外技术发展、相关法规和标准、总结与展望六个章节,内容非常详实丰富,共分为三期推送,本期为前两章。
随着我国经济的高速发展和城镇化水平的提升,污水产生和处理量日益增加,我国污水处理规模已经跃居世界首位。根据住房和城乡建设部最新数据,截止到2020年,我国已建成城镇污水处理厂4326座,污水处理量达到2.2亿立方米/日,由此产生的污泥量已突破6500万吨/年(以含水率80%计)。污泥作为污水处理的过程产物,浓缩汇集了污水中的30%~50%污染物,具有“污染”和“资源”的双重属性,污泥的安全处理处置与资源化一直是污水处理领域的国际研究热点。由于我国污泥处理起步较晚,长期以来以填埋处置方式为主,造成严重的二次污染和资源浪费。污泥处理处置是我国水污染防治中面临的重大瓶颈问题,也是我国污水处理的短板之一。
近年来,随着我国对污泥问题的重视,投入了大量的资金及研发力量,在生物稳定、脱水减量、热化学处理处置等方面突破了一系列关键技术与重大装备,相关国家政策相继发布,逐步明确了污泥处理的要求和目标,污泥处理处置行业快速发展。目前,常用的处置方式主要包括土地利用、建材利用、卫生填埋等,相应的处理技术主要包括污泥厌氧消化、好氧发酵、干化焚烧、深度脱水等,逐渐呈现多元化的处理处置方式。
污泥碳化技术是上世纪90年代在日本和欧美发展而来的污泥处理新技术,2008年以后中国也逐步开展了污泥碳化的技术研究和工程应用。国内外工程应用的结果表明,和传统的堆肥、焚烧等污泥处理技术相比,污泥碳化在能源有效利用、资源化、温室气体减排等方面表现出一定的优势。因此,污泥碳化技术逐渐成为国际上污泥处理的研究热点和新的发展方向。
污泥碳化技术虽然在中国已有十几年的发展,但依然未能得到大规模推广应用。为了更好地了解该技术的适用性和发展潜力,本研究将从技术、经济、工程和政策法规等方面对国内外污泥碳化技术进行系统回顾,以期为我国污泥碳化技术的发展提供参考和指导。
污泥碳化技术发展背景/Sludge
1.1 污泥碳化技术原理
污泥碳化是在无氧或缺氧条件下进行热解处理,以获得含碳固体产物为主要目标产物的污泥稳定化过程。有机物在碳化过程会发生分解,产物包括由低分子有机物、水蒸气等组成的热解气、焦油、以及由固定碳和无机物为主的固体碳化物(日本、德国均将污泥碳化物归类到生物炭(Biochar)(图1)。由于水分的蒸发和热解气体的挥发,逐渐形成表面和内部孔隙发达、且富含固定碳的污泥碳化物(图2)。污泥碳化物在生物、化学、物理等方面具有良好的稳定性,在多个领域均有较好的资源化利用前景。
图1 污泥碳化处理过程示意图
图2 污泥处理状态与单位质量热值分布图
1.2 技术发展背景
欧美国家和日本在发展过程中都经历过污水厂污泥处理处置的环境问题,对中国具有一定的借鉴意义。早期污泥处理处置方法简单,以填埋、投海为主,由此带来了严重的环境污染。随着经济发展和公众环保意识的增强,各国政府对污泥处理处置的要求也逐步提高,并制定了相应的法规。
以日本为例,污泥处理处置的主要方式经历如下变迁:
-
上世纪60年代以前:自然干化、直接填埋;
-
60年代:脱水、卫生填埋;
-
70年代:堆肥、土地利用;
-
80年代:开始焚烧,最大限度减量,焚烧灰填埋;
-
90年代:推广厌氧消化,以回收污泥的能源;
-
90年代后期:提出污泥碳化技术方向,深度资源化利用。
目前,污泥焚烧仍然是日本污泥的主要处理方式,占70%以上,如图3所示。
图3 日本污泥处理处置现状
在欧洲一些国家,如德国、荷兰、瑞典、瑞士、奥地利等,焚烧也是污泥的主要处理方法,而部分国家则以污泥农用为主要处置方式,如图4所示。
图4 欧洲污水厂污泥处置情况(Eurostat, 2015)
欧盟28国污泥处理处置的情况见表1。
表1 欧盟28国污水厂污泥处置情况(2012–2015)
世界各国对污泥处置的方法各有不同的侧重点,目前污泥的处理处置方式主要包含稳定化土地利用、焚烧建材利用、以及卫生填埋,其中美国、英国等主要采用土地利用的处置方式,日本土地面积较小,主要采用焚烧建材利用的方式,德国近年来重视污泥磷回收,焚烧比例有所增加。总体上,国际污泥处理处置以土地利用和焚烧为主,其中土地利用呈逐渐增加的趋势,焚烧呈稳步发展趋势,而卫生填埋由于环境负面影响较大,呈下降趋势。
随着环境管理政策的加强和社会经济的发展,到本世纪初,日本及欧美国家在污泥稳定化、无害化处理方面已经取得了长足的进步,污泥处理处置技术发展水平已经能够满足社会及环境的基本要求。随着污泥热化学处理技术的发展,日本和欧美国家率先提出了污泥碳化再利用的概念,以达到更好的减排和资源化利用的目标。在这样的需求驱动下,污泥碳化技术应运而生。
1.2.1 日本碳化技术的发展
上世纪90年代末,随着污水处理量的增加,日本市政污泥的产量也随之增加,对污泥的处理处置方式提出了更高的要求。各种综合因素促使日本开始寻求开发新的污泥处理处置技术,污泥碳化技术迎来发展机遇。本世纪初,污泥碳化技术在日本得到开发应用,主要驱动力如下:
(1)土地及填埋场容量限制
废弃物最终处置(包括焚烧灰)所涉及的填埋场新开发用地难等因素,使得填埋场(包括焚烧灰填埋场)的剩余容量变得极为有限。
(2)温室气体减排
随着《京都议定书》的签订和生效,温室气体减排需求日益突出,因此需要寻找污泥处理领域实现碳减排的新路径。
(3)消除二噁英污染隐患
焚烧是日本污泥的主要处理方式,而二噁英排放主要来自于废弃物焚烧(包括污泥焚烧)和钢铁冶炼,因此,对污泥焚烧二噁英排放也开始强制管理。实际上,80年代以来固体废弃物(包括污泥)焚烧迅速发展所带来的二噁英排放已成为大气污染的重要隐患,亟需寻找二噁英排放量低的污泥处理技术。
(4)资源化利用的目标
日本在污泥碳化资源化利用方面,关注的重点不是热解气而是碳化处理得到的污泥碳化物。其目标是推进污泥碳化物在燃料、土地利用、建材利用等各方面得到应用。
1.2.2 欧洲碳化技术的发展
欧洲发展污泥碳化技术的驱动力来源于寻找比焚烧更清洁的处理技术以及对污泥中磷的有效回收利用。
早在上世纪90年代,德国投入了大量的科研力量,持续开展污泥碳化方面的研究与工程示范。德国发展碳化技术的主要原因在于:
(1)污泥焚烧产生的复杂污染物处理难,环境健康效应不明确。而污泥热解技术可以实现气相产物燃烧,降低持久性污染物的排放;
(2)德国要求污泥焚烧后灰渣中磷回收率大于80%,但目前从污泥焚烧灰渣中提取磷经济性较差,而污泥碳化除了比焚烧过程更清洁之外,还能为污泥中磷资源的回收利用提供有利条件。
欧盟国家中德国的污泥产量最大,2015年为180万吨(干量),占28个欧盟国家污泥产量的 20.4%。2017年10月修订的“德国污泥条例”正式颁布,其重要的规定是:在规定的过渡期(12年或15年)之后,所有规模超过5万人口当量的污水厂都必须从污泥或者污泥灰进行磷回收,同时对今后过渡时期内还进行“土地利用”的污泥处置提出了更严格的要求。因此,必须找到有效的污泥磷回收技术。
磷可以从污泥中直接回收(要求回收率不得低于50%)或者在污泥热处理(如焚烧)后回收。如果在污泥焚烧后回收灰渣中的磷, 要求回收率大于80%。目前从污泥焚烧灰渣中回收磷成本要高于从磷矿石中提取磷,所以从污泥焚烧灰渣中提取磷经济性较差。而污泥碳化物中的含磷水平明显高于欧盟对于磷肥中含磷水平的规定,且含有N、 K、 Ca 等营养元素,并具有多孔、吸附性等特征,可以用作肥料或者土壤改良剂。同时碳化对污泥重金属具有一定的稳定固化作用,有利于降低后续利用过程的环境风险。
此外,欧洲已经颁布生物炭的标准。The European Biochar Certifcate (EBC)是欧洲和瑞士生物炭的推荐性工业标准(Voluntary industry standard),它规定了生物炭的含碳量必须超过50%,含碳量小于50%的含碳固体被认为是热解含碳材料(PCM)。
1.2.3 中国碳化技术的发展
中国污泥碳化技术的出现,源于中国企业对于国外技术的引进,在引进之初并没有明确的社会发展政策导向、行业技术政策导向或明确的资源化利用目标的驱使。2006-2008年,湖北博实城乡环境能源工程公司从日本引入污泥碳化技术;同期,密西西比国际水务(中国)公司从美国引入污泥碳化技术。但由于缺乏技术发展的顶层设计,中国污泥碳化技术发展较为缓慢。
污泥碳化技术与设备/Sludge
污泥碳化技术最早来源于生物质热解碳化。世界范围内,日本污泥碳化技术发展较快,已得到了较多的工程应用,目前最大的污泥碳化装置处理能力为150吨/日。
2.1 污泥碳化技术
2.1.1污泥碳化系统组成
污泥碳化工艺主要由污泥干化、污泥碳化、尾气处理和能源回收利用等单元组成。其中,干化是碳化的预处理单元,碳化是核心单元。
由于污泥干化过程会释放臭气,同时在热解过程中也会产生多种气体成分,因此,尾气处理单元不可或缺。尾气处理技术措施与污泥的组成性质以及整个系统过程的技术参数密切相关。能源回收系统是降低系统能耗的保障。在日本的实际工程中,能源回收和尾气处理两个部分的设备投资占到设备总投资的30%-40%。
2.1.2 污泥碳化反应条件
污泥碳化是采用热解的方法处理污泥。在以下四个条件同时具备的情况下,碳化过程才能发生或技术可行:
(1)有机物含量
污泥碳化的热解反应对象是污泥中有机物,有机物含量会直接影响污泥碳化过程能耗水平、碳化物成分等。日本市政污泥的有机物含量通常达到70%-85%,而目前中国市政污泥的有机物含量通常只有40%-60%。当污泥有机物含量过低时,污泥碳化过程经济性较差,且污泥碳化物可利用性差,不宜采用碳化工艺进行处理。
(2)绝氧(或缺氧)环境
有机物的热解反应只有在绝氧(或缺氧)的条件下才会发生。
(3)热解反应温度
污泥有机物受热达到一定的温度之后,热解反应才开始发生。热解所需要的温度通常根据污泥有机物含量、成分以及资源化利用途径而确定。通常污泥热解的温度范围为250-700°C。
2010年日本下水道新技术推进机构发布的《污泥热分解燃料化系统技术手册》提出污泥碳化过程发生的基本温度为250℃(污泥颗粒应达到的温度)。同时提出,当脱水污泥的热值高、有足够热值残留在碳化污泥中时,碳化温度设为500℃,促进裂解气生成以降低碳化过程运营成本。当脱水污泥热值低、没有足够热值残留在碳化污泥中时,碳化温度控制在500℃以下,以尽量将热值保留在碳化污泥中。
(4)足够的反应停留时间
污泥碳化处理反应停留时间,需根据污泥有机物含量、挥发份特性以及热解温度等确定。在相同的碳化温度条件下,如果保持碳化物中碳、氢、氧等元素的最终残留率一致,污泥有机物含量越高,所需要的热解反应停留时间越长。
2.1.3 污泥碳化工艺分类
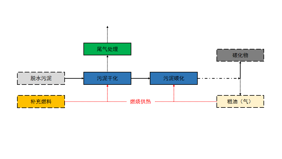
1、按资源化产物分类
污泥碳化过程以获得含碳固体产物为主要目的。根据污泥碳化的资源化产物种类,可将污泥碳化工艺分为污泥碳化基础工艺和污泥碳化产油(气)工艺。
(1)污泥碳化基础工艺
污泥碳化基础工艺是以污泥碳化物为唯一产物,是污泥碳化技术工程应用的主流工艺。碳化过程中产生的干馏气被燃烧利用释放热量,以减少整个过程的能量补充,达到节约能源的目的。
基础工艺通常由污泥干化、污泥碳化、尾气处理等主要单元组成,如图5所示。
图5 污泥碳化基础工艺
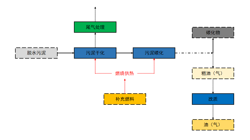
(2)污泥碳化产油(气)工艺
污泥碳化产油(气)工艺是污泥碳化基础工艺的衍生工艺,过程的目标产物包括污泥碳化物和油(气)两种可回收利用的产物。衍生工艺是通过对污泥的热解碳化处理,最大限度回收污泥中可资源化利用的物质,而达到这个目标的首要条件是污泥的有机物含量足够高。目前,污泥碳化衍生工艺应用的案例很少,但是未来的发展方向之一。
污泥碳化产油(气)工艺通常由污泥干化、污泥碳化、尾气处理、油(气)改质等主要单元组成,如图6所示。
图6 污泥碳化衍生工艺
2、按碳化处理过程温度分类
根据碳化的操作温度,将污泥碳化技术划分为低温、中温和高温碳化,如图7所示。
图7 不同温度范围污泥碳化分类
该分类主要是基于碳化物资源化利用方向的差别:
(1)高温碳化的产物主要应用于土壤改良、建材利用等方面,为了资源化利用的安全,污泥必须得到最大限度的稳定化和无害化,因此采用高温的热解条件;
(2)低温、中温碳化产物主要的资源化利用方向为燃料化,将碳化物作为替代煤的辅助燃料。在保证污泥碳化物的性质得到基本稳定的前提下,尽量保存碳化物热值,因此采用低温、中温的热解条件,保留一部分挥发分。
2.2 污泥碳化设备
污泥碳化炉(反应器)主要包括以下几种形式:
外加热螺旋推进碳化炉、直接加热螺旋推进碳化炉、外加热回转窑碳化炉、直接加热回转窑碳化炉和多膛炉。
2.2.1 外加热螺旋推进碳化炉
采用间接加热和螺旋驱动物料前进的管式热解炉,裂解产生的挥发份在裂解管上开口喷出后立即燃烧,高温烟气除供热解能耗外还能干燥污泥。
该类碳化炉能适用于高温、中温和低温碳化,代表性公司为日本巴工业株式会社(TOMOE)。其系统概念和工艺如图8和图9所示。
图8 日本TOMOE外加热螺旋推进碳化炉
图9 日本TOMOE高温碳化系统
德国ELIQUO STULZ公司提供的Pyreg®碳化工艺也采用了外热螺旋推进碳化反应器,如图10所示。
图10 PYREC®污泥热解工艺
2.2.2 直接加热螺旋推进碳化反应器
该类设备采用导电螺旋直接加热污泥,使污泥产生热解反应。
该类设备的代表公司是法国的ETIA,其下属公司BIOGREEN®开发了Spirajoule®碳化工艺,该设备的核心部件是由焦耳效应电加热的无轴螺旋。原理上该技术可用于有机废弃物的碳化、热解或气化,产生碳化物、油和气。其反应器及系统如图11、图12所示。
目前,尚未见该技术在污泥碳化工程应用方面的报道。
图11 Spirajoule®反应器
图12 Spirajoule®碳化系统
2.2.3 外加热回转窑碳化炉
该类设备的主体为回转窑,外部设有利用高温烟气作为加热介质的夹套。该类设备通常用于低温或中温碳化,当用于高温碳化时,只能应对小规模的处理。
该类设备的代表性公司为日本月岛机械、三菱重工,主要在日本污泥碳化燃料化工程中得到应用。其设备及工艺如图13、图14所示。
图13 TSK碳化炉
图14 外热回转窑污泥碳化系统
2.2.4 直接加热回转(窑)碳化炉
直接加热回转(窑)碳化炉是从回转焚烧炉发展而来的。通过控制供氧使部分挥发分燃烧,直接给污泥提供碳化过程所需的热量,达到污泥碳化的目标。该类设备的代表性公司是日本脏器制药株式会社,其设备及工艺如图15、图16所示。
图15 日本脏器制药株式会社直接加热回转碳化炉
图16 直接加热回转碳化系统
2.2.5 多膛炉
传统的多膛炉主要用于废弃物的热解焚烧。通过改变反应条件,多膛炉可以用于污泥碳化。污泥经过预先干燥或者不干燥,从上部进入逐层降落,在炉内隔层装有燃烧器对污泥进行加热实现碳化或者气化。控制供入的风量即可调整污泥碳化和气化的程度。其设备形式及系统如图17、图18所示。
图17 多膛炉结构示意图
图18 TSK多膛炉碳化系统
突发!内蒙古发生一起污水泵房清淤中毒事故,致4人死亡!
中国污泥大会 水环境生态圈 2022-04-10 11:02
收录于话题
《生活饮用水卫生标准》GB 5749-2022发布!PDF版下载:
http://www.water8848.com/news/202203/09/131795.html
【重要培训】关于举办2022非开挖顶管施工及探测培训班(在线培训)的通知
http://www.water8848.com/news/202204/06/132862.html(回执)
突发!内蒙古发生一起污水泵房清淤中毒事故,致4人死亡!
来源: 环保工程师
据新华社消息,内蒙古自治区锡林郭勒盟二连浩特市发生一起中毒事故,目前致4人死亡。
2022年4月9日上午,二连浩特市市政雇佣5名工人到污水泵站清掏作业时,发生中毒事故,导致4人死亡、1人受伤。经初步调查,作业时5人相继入井后,其中孙某某感觉头晕,并发现另4人先后倒地,孙某某屏住呼吸立刻攀爬出井后,拨打了119救援电话。
目前,当地正在对受伤人员进行妥善救治,同时积极做好去世人员家属善后安抚工作。内蒙古自治区安委会对该起事故挂牌督办,事故具体原因仍在进一步调查中。
污水井/池常见有毒有害物质
1、硫化氢
是造成该行业急性中毒安全生产事故的主要原因。硫化氢常温下存在形式为无色带臭鸡蛋气味的气体,能溶于水,在空气中浓度达4.3%—45.5%时能发生爆炸。该气体既是一种刺激性气体,又是一种强烈神经性毒物类窒息性气体。低浓度(30—300mg/m3)时即可在接触后引起流泪、咳嗽、头晕、头痛、胸闷、乏力、恶心、呕吐等症状。中浓度(300—700mg/m3)时即可在接触后除头晕、头痛、胸闷、乏力、恶心、呕吐等症状突出外,可引起肢体运动失调、短暂意识障碍等。高浓度(700mg/m3以上)时即可在接触后因通过人体内化学感受器官直接作用大脑神经中枢,使呼吸麻痹或进一步停止和心跳异常和进一步停止,造成谵妄、抽搐、迅速昏迷等,导致“闪电样”昏迷或死亡(1000mg/m3以上),同时。伴有肺水肿。此外,硫化氢还具有细胞毒作用,产生类似氰化物中毒症状,在送医院救治后也可能因该原因致病情加重和死亡。
2、甲烷
是造成该行业急性中毒安全生产事故的主要原因。甲烷常温下存在形式为无色、无味的气体,比空气轻,在空气中能发生爆炸。该气体是一种单纯性窒息性气体,并具麻醉样作用。在空气浓度达25%—30%时,短暂吸入可引起头晕、头痛、胸闷、乏力、恶心、呕吐等症状。继续吸入后除头晕、头痛、胸闷、乏力、恶心、呕吐等症状突出外,可引起肢体运动失调、短暂意识障碍等。大量吸入时即可因通过人体内化学感受器官直接作用大脑神经中枢,使呼吸麻痹或进一步停止和心跳异常和进一步停止,造成谵妄、抽搐、迅速昏迷等,导致“闪电样”昏迷或死亡。
污水处理池和建筑机井导致的急性中毒除上述两种气体因日常积聚和搅动时从污水中飘逸出作用外,还因由于上述气体导致缺氧而致。
3、二氧化碳
是造成该行业急性中毒安全生产事故的次要原因。二氧化碳常温下存在形式为无色、无味的气体,比空气重,无可燃爆炸性。该气体是一种单纯性窒息性气体,在自然空气中含量为0.03%,低浓度时有兴奋呼吸中枢作用,高浓度时有抑制呼吸中枢作用。急性中毒时常伴缺氧,因此,日常所谓二氧化碳中毒非单纯性,实际是伴缺氧共同造成。高浓度短暂吸入可引起头晕、头痛、胸闷、乏力、恶心、呕吐等症状。继续吸入后可引起肢体运动失调、短暂意识障碍等,。大量吸入时即可因通过人体内化学感受器官直接作用大脑神经中枢,使呼吸麻痹或进一步停止和心跳异常和进一步停止,造成谵妄、抽搐、并迅速昏迷等,导致死亡。
4、氰化物、氰化氢
是造成该行业急性中毒安全生产事故的次要原因。氰化物中的氰化钠(山奈)、氰化钾等属剧毒物质;亚铁氰化钾(黄血盐)、亚铁氰化铁(普鲁士蓝)、铁氰化钾(赤血盐)等低毒,但在遇酸情况释放出剧毒的氰氢酸;氰化物除误入口眼或破损皮肤外,一般不造成中毒。氰氢酸是无色、苦杏仁味液体,释放出蒸汽剧毒。氰化氢常温下存在形式为无色、苦杏仁味的气体。所有无机氰类物质均是一种强烈血液性毒物类窒息性物质,极少量就可导致头晕、头痛、胸闷、乏力、恶心、呕吐等症状,重度中毒立即导致死亡。短时间吸入高浓度氰化氢气体(300mg/kg)立即死亡。
5、砷化物、砷化氢
是造成该行业急性中毒安全生产事故的次要原因。砷化物中的三氧化二砷(砒霜)属剧毒物质,五氧化二砷、三硫化二砷(雌黄)、二硫化二砷(雄黄)等低毒,砷化物在遇酸情况释放出剧毒的砷化氢。剧毒的砒霜除误入口眼或破损皮肤外,一般不造成中毒。砷化氢常温下存在形式为无色、蒜臭味的气体。砷类物质是一种强烈溶血类毒物,主要造成肾脏类损害、对心、肝、皮肤也有损害。吸入少量砷化氢就可导致头晕、头痛、胸闷、乏力、恶心、呕吐等症状,重度中毒立即导致死亡。短时间吸入高浓度砷化氢气体(250ppm)立即死亡,吸入25—50 ppm30分钟也导致死亡。
6、氨气
是造成该行业急性中毒安全生产事故的次要原因。氨气常温下存在形式为无色、尿臭味、刺激性的气体,主要造成上呼吸道刺激和腐蚀作用,严重导致化学性肺炎、肺水肿,甚至急性肺出血、气胸、气肿等,对眼睛、皮肤也有灼伤损害。吸入少量氨气(100mg/m3以上)就可导致上上呼吸道刺激症状,如咳嗽、流泪流涕、胸闷、乏力、恶心、呕吐、喉头水肿、呼吸困难等,重度(1750——4500mg/m3)立即产生化学性肺炎、肺水肿,并可导致死亡。
以上的内容就是给大家介绍的有关污水池中毒化物质造成的损伤,平时大家在清理污水池的时候一定要注意做好防护措施。
如何正确的清理污水井/池?
清理水池窒息中毒死亡也是污水处理最常发生的事故,夏季是污水处理厂有毒气体产生的高峰季节,也是污水处理厂事故高发的季节,之前作者也建议,不要在夏季去做一些清淤之类的无关生产的小事,确实影响生产了可以利用蛙人等水下作业来代替,可是一些管理人员安全意识淡薄无法做到有效的安全防护,导致了很多生命的消逝!
医疗单位:120
https://mp.weixin.qq.com/s?__biz=Mzg4MjYzNjUxMQ==&mid=2247528712&idx=1&sn=01f985d3363d8cf92b41484bd164d802&chksm=cf5192b8f8261bae80efde31fe13099dc6d8ca651b1805629ffaffbf15c93256f33163f2f2bb#rd








































































































