污水处理系统培训手册(包括厌氧、好氧处理设备问题及解决方法)
污水处理系统培训手册
目 录
1.基础知识
1.1污水处理基础知识
1.2基本常用术语、名词
2.水质、水量及排水标准状况
2.1.处理水量
2.2.污水设计进出水水质
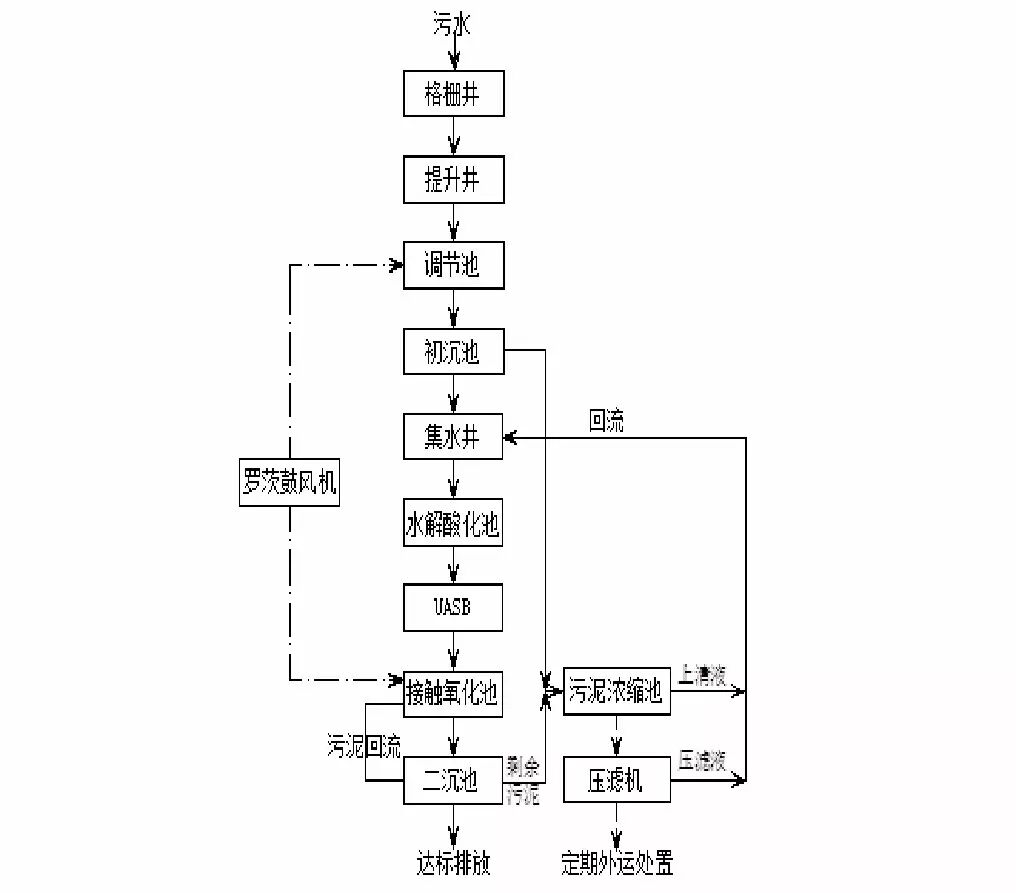
3.工艺流程图
4.流程简介
4.1 格栅
4.2 调节均质
4.3 一次沉淀
4.4 水解酸化
4.5 厌氧反应
4.6 好氧反应
4.7 二次沉淀
4.8 污泥处理
5.问题及解决方法
5.1厌氧反应存在问题及解决方法
5.2.好氧反应存在问题及解决方法
5.3设备存在问题解决办法
1.基础知识
1.1污水处理基础知识
1.1.1废水的处理方法
污水的主要处理方法主要分为:物理法、物理化学法、生物法、组合法
1.1.2废水的预处理
废水的预处理是以去除废水中的大颗粒污染物和悬浮物在废水中的油脂类物质为目的的处理方法
常见的预处理方法包括格栅、沉沙、隔油及调节等。
除油方法主要有:加隔板、加斜板。
水质水量的调节可使用调节池。
1.1.3污水的处理级别
一级处理:污水经过简单的物理处理后的水;
二级处理:经一级处理后,在经生化处理后的出水;、
三级处理:又称深度处理,二级处理后的出水再经过加药、过滤、消毒灯其它技术,使出水达到更高的标准。
1.1.4排水水质等级
《地面水环境质量标准》GB3838—88将水分为五类,即Ⅰ类、Ⅱ类、Ⅲ类、Ⅳ类、Ⅴ类。
Ⅰ类 主要适用于源头水,国家自然保护区。
Ⅱ类 主要适用于集中式生活饮用水水源地一级保护区,珍贵鱼虾产卵场等。
Ⅲ类 主要适用于集中于生活饮用水水源地二级保护区,一般鱼类保护区及游泳区。
Ⅳ类 主要适用于农业用水区及一般景观要求水域。
Ⅴ类 主要适用于农业用水及一般景观要求水域。
1.2基本常用术语、名词
² SS:悬浮物,是指颗粒物直径在0.45um以下的无机物、有机物、生物、微生物等的污染物。
² COD:化学需氧量,是指在一定的条件下,用强氧化剂处理水样时所消耗的氧化剂的量。COD反映了水中受还原性物质的污染程度,又可反应水中有机物的量,水中的还原性物质有有机物、亚硝酸盐、硫化物亚铁盐等。
² CODcr:在强酸性溶液中,以重铬酸钾为氧化剂测得的化学需氧量。
² CODmn:高锰酸钾指数,是以高锰酸钾溶液为氧化剂测得的化学需氧量。
² TOC:总有机碳,是以碳的含量表示水中有机物质总量的综合指标。
² TOD:总需氧量,是指水中能被氧化的物质,主要是有机物质在燃烧中变成温度的氧化物时所需要的氧量,结果以O2的mg/L表示。
² BOD:生化需氧量,指在有溶解氧的条件下,好氧微生物在分解水中有机物的值。
² BOD5:五日生化需氧量,即在(20±1)℃下,培养五天前后水中溶解氧了的变化值。
² NH3-N:氨氮,是指以游离氨(NH3)和游离氨(NH4+)形式存在的氮。
² 透明度:是指水样的透明程度。
² 浊度:是表现水中悬浮物对光线透过时所发生的阻碍程度。
² 色度:采用稀释法,与被测样品进行目视比较,以测定样品的颜色强度。
² DO:溶解氧,溶解在水中的分子态的氧。
² PH:是指溶液中氢离子活度的负对数。表征水的酸碱性的强弱。
² SV:污泥沉降比,指氧化池中混合液沉淀30分钟后,沉淀污泥体积占混合液体积的百分数。
² SVI:指的是氧化池混合液经30分钟沉淀后,1g干污泥所占的湿污泥体积。
² MLSS:1升氧化池污泥混合液所含干污泥的重量。以mg/L或g/L表示。
2.水质、水量及排水标准状况
2.1.处理水量
厂区污水设计日排放生产废水水量为300t/d,生活污水为60t/d。生活污水和生产废水混合同时处理,方案设计污水处理系统处理规模为360t/d ,即15t/h。
2.2.污水设计进出水水质
进出水水质:
|
进水水质 |
出水水质 |
|
pH:1.59 |
pH:6~9 |
|
COD<11000mg/L |
COD≤150mg/L |
|
BOD5<5000mg/L |
BOD5≤60mg/L |
|
SS<850mg/ L |
SS≤200mg/L |
|
NH3-N<350mg/L |
NH3-N≤25mg/L |
3.工艺流程图
4.流程简介
本污水处理系统处理流程包含两部分:污水处理和污泥处理。
污水处理主要的工艺环节大致包括:格栅、调节均质、一次沉淀、水解酸化、厌氧反应、好氧反应、二次沉淀、达标出水。
因企业目前生产为植物提纯药品,不含油脂类物质,前端预处理不需要进行除油处理设计。
4.1 格栅
生产线污水经过排放管路自流进入格栅井进行过滤。
厂区生活污水经过管路从化粪池引入格栅井,并入生产污水一同过滤后进入污水处理系统统一处理。
格栅井内设人工格栅,主要作用是截留污水中的大块悬浮物和漂浮物,以保证整个系统机械设备的安全性。
格栅至少每周清理一次。
4.2 调节均质
格栅井出水自流进入提升井。
提升井用于收集格栅井出水。
提升井内污水经提升泵提升进入调节池。
调节池的主要作用有三点:一是调节水量,缓冲生产线排水峰量,为后续污水处理系统提供稳定的运行条件;二是考虑到生产线排水所含的污染物浓度因时序不同存在差异,均衡进入后续污水处理系统的污水水质;三是制药污水的原水pH值波动较大,可在调节池内设pH监控、调节设备,以稳定污水的pH值,减少对后续生化反应中微生物的影响。四是调节池曝气可以去除部分COD,为后续处理减轻压力。
4.3 一次沉淀
调节池出水自流进入初沉池。
初沉池用于沉淀格栅未能截留的大部分较小的悬浮物在初沉池中沉淀形成污泥,达到与污水分离的目的。根据水质情况,悬浮物主要是未经格栅过滤掉的可沉淀颗粒状物质,比重一般都大于1的,在沉淀阶段选用竖流式沉淀池,较适用于该类颗粒状物质的沉淀,并可起到有效的作用。
对于悬浮物的去除也可选用溶气气浮,溶气气浮主要适用于比重接近于1处于悬浮状的物质,使用溶气带起悬浮物浮上液面,利用刮渣设备进行刮除,根据水质情况,选用气浮对污水中颗粒物的去除较差,该方案设计不予采用。
初沉池至少每天排泥2次,视具体情况增加排泥次数。保证初沉池没有大量污泥随水流入集水池,保证后续工艺的安全运行。
4.4 水解酸化
初沉池出水自流进入集水池
集水池用于收集初沉池出水。
集水池内污水经提升泵提升进入水解酸化池。
水解酸化生物处理工艺出现于20世纪80年代。这种工艺摒弃了厌氧消化过程中对环境条件要求严格,且降解速度较慢的甲烷发酵阶段,将系统控制在缺氧状态下的水解酸化阶段。原理是通过水解菌、产酸菌释放的酶促使水中难以生物降解的大分子物质发生生物催化反应,具体表现为断链和水溶。微生物则利用水溶性底物完成胞内生化反应,同时排出各种有机酸。
因此水解酸化过程废水中易降解有机物质减少较少,而一些难降解大分子物质被转化为易于降解的小分子物质(如:有机酸)。从而使废水的可生化性和降解速度大幅度提高。因此,后续的厌氧生物处理可在较短的水力停留时间内达到较高的COD去除率。同时,水解反应也能降低一部分COD(约10%~20%)。
4.5 厌氧反应
水解酸化池内污水经配水系统均匀配水后自流进入UASB反应池。
UASB反应池共分三组,并联运行。
厌氧生物处理作为利用厌氧性微生物的代谢特性,在毋需提供外源能量的条件下,以被还原有机物作为受氢体,同时产生有能源价值的甲烷气体。厌氧生物处理法不仅适用于高浓度有机废水,进水BOD最高浓度可达数万毫克每升,也可适用于低浓度有机废水,如城市污水等。
厌氧生物处理过程能耗低;有机容积负荷高,一般为5~10kgCOD/m3.d;剩余污泥量少;厌氧菌对营养需求低、耐毒性强、可降解的有机物分子量高;耐冲击负荷能力强;产出的沼气是一种清洁能源。
升流式厌氧污泥床UASB( Up-flow AnaerobicSludge Bed)工艺由于具有厌氧过滤及厌氧活性污泥法的双重特点,作为能够将污水中的污染物转化成再生清洁能源——沼气的一项技术。对于不同含固量污水的适应性也强,且其结构、运行操作维护管理相对简单,造价也相对较低,技术已经成熟,正日益受到污水处理业界的重视,得到广泛的欢迎和应用。
UASB由污泥反应区、气液固三相分离器(包括沉淀区)和气室三部分组成。在底部反应区内存留大量厌氧污泥,具有良好的沉淀性能和凝聚性能的污泥在下部形成污泥层。要处理的污水从厌氧污泥床底部流入与污泥层中污泥进行混合接触,污泥中的微生物分解污水中的有机物,把它转化为沼气。沼气以微小气泡形式不断放出,微小气泡在上升过程中,不断合并,逐渐形成较大的气泡,在污泥床上部由于沼气的搅动形成一个污泥浓度较稀薄的污泥和水一起上升进入三相分离器,沼气碰到分离器下部的反射板时,折向反射板的四周,然后穿过水层进入气室,集中在气室沼气,用导管导出,固液混合液经过反射进入三相分离器的沉淀区,污水中的污泥发生絮凝,颗粒逐渐增大,并在重力作用下沉降。沉淀至斜壁上的污泥沿着斜壁滑回厌氧反应区内,使反应区内积累大量的污泥,与污泥分离后的处理出水从沉淀区溢流堰上部溢出,然后排出污泥床。基本要求有:
l 为污泥絮凝提供有利的物理、化学和力学条件,使厌氧污泥获得并保持良好的沉淀性能;
l 良好的污泥床常可形成一种相当稳定的生物相,保持特定的微生态环境,能抵抗较强的扰动力,较大的絮体具有良好的沉淀性能,从而提高设备内的污泥浓度;
l 通过在污泥床设备内设置一个沉淀区,使污泥细颗粒在沉淀区的污泥层内进一步絮凝和沉淀,然后回流入污泥床内。
UASB的主要优点是:
l UASB内污泥浓度高,平均污泥浓度为20~40gVSS/1;
l 有机负荷高,水力停留时间短,采用中温发酵时,容积负荷一般为5~10kgCOD/m3.d左右;
l 无混合搅拌设备,靠发酵过程中产生的沼气的上升运动,使污泥床上部的污泥处于悬浮状态,对下部的污泥层也有一定程度的搅动;
l 污泥床不填载体,节省造价及避免因填料发生堵赛问题;
l UASB内设三相分离器,通常不设沉淀池,被沉淀区分离出来的污泥重新回到污泥床反应区内,通常可以不设污泥回流设备;
l UASB在冬季低温运行情况下,池内增设蒸气管道,利用锅炉蒸气余热对系统进行加温,以保证良好的运行环境。
系统产生甲烷气体可引入锅炉房进行留用。
4.6 好氧反应
生物接触氧化工艺是一种介于活性污泥法与生物滤池之间的生物膜法工艺,其特点是在池内设置填料,池底曝气对污水进行充氧,并使池体内污水处于流动状态,以保证污水与污水中的填料充分接触,避免生物接触氧化池中存在污水与填料接触不均的缺陷。
微生物所需氧由鼓风曝气供给,生物膜生长至一定厚度后,填料壁的微生物会因缺氧而进行厌氧代谢,产生的气体及曝气形成的冲刷作用会造成生物膜的脱落,并促进新生物膜的生长,此时,脱落的生物膜将随出水流出池外。生物接触氧化工艺具有以下特点:
l 由于填料比表面积大,池内充氧条件良好,池内单位容积的生物固体量较高,因此,生物接触氧化池具有较高的容积负荷;
l 由于生物接触氧化池内生物固体量多,水流完全混合,故对水质水量的骤变有较强的适应能力;
l 剩余污泥量少,不存在污泥膨胀问题,运行管理简便。
氧化池常见问题主要从污泥的性状进行观察和分析,下附污泥性状观察及分析表。
4.7 二次沉淀
生物接触氧化池出水自流进入二沉池。
生物接触氧化池流失的部分微生物在二沉池中沉淀形成生化污泥,达到与污水分离的目的。
二沉池内设污泥回流泵,污泥定量回流至生物接触氧化池内,以调节生物接触氧化池内的微生物量。
二沉池出水自流进入清水池,达标排放。
4.8 污泥处理
污水处理系统中产生的污泥分两类:物化污泥和生化污泥。
由于生物接触氧化法产生的剩余不多,加上部分剩余污泥被回流至生物接触氧化池内用于调节生物量,因此污泥处理系统处理的污泥主要以物化污泥为主,
初沉池沉淀的物化污泥重力流自流进入污泥池。经污泥提升泵提升进入板框压滤机压滤处理。处理后的污泥外运。压滤机压滤出水排入调节池。
二沉池沉淀的生化污泥中回流后剩余的部分重力流自流进入污泥。与初沉池的物化污泥混合后,进入后续污泥处理系统统一处理。
5.问题及解决方法
5.1厌氧反应存在问题及解决方法
|
存在问题 |
原 因 |
解决方法 |
|
1、污泥生长过慢 |
1营养物不足,微量元素不足; 2进液酸化度过高; 3种泥不足。 |
1增加营养物和微量元素; 2减少酸化度; 3增加种泥。 |
|
2、反应器过负荷 |
1反应器污泥量不够; 2污泥产甲烷活性不足; 3每次进泥量过大间断时间短。 |
1增加种污或提高污泥产量; 2减少污泥负荷; 3减少每次进泥量加大进泥间隔。 |
|
3、污泥活性不够 |
1温度不够; 2产酸菌生长过快; 3营养或微量元素不足; 4无机物Ca2+引起沉淀。 |
1提高温度; 2控制产酸菌生长条件; 3增加营养物和微量元素; 4减少进泥中Ca2+含量。 |
|
4、污泥流失 |
1气体集于污泥中,污泥上浮; 2产酸菌使污泥分层; 3污泥脂肪和蛋白过大。 |
1增加污泥负荷,增加内部水循环; 2稳定工艺条件增加废水酸化程度; 3采取预处理去除脂肪蛋白。 |
|
5、污泥扩散颗粒污泥破裂 |
1负荷过大; 2过度机械搅拌; 3有毒物质存在。 4预酸化突然增加 |
1稳定负荷; 2改水力搅拌; 3废水清除毒素。 4应用更稳定酸化条件 |
5.2.好氧反应存在问题及解决方法
|
异常现象症状 |
分析及诊断 |
解决对策 |
|
氧化池有臭味 |
氧化池供O2不足,DO值低, 出水氨氮有时偏高 |
增加供氧,使氧化池出水DO高于2mg/l |
|
污泥发黑 |
氧化池DO过低,有机物厌氧分解析出H2S,其与Fe生成FeS |
增加供氧或加大污泥回流 |
|
污泥变白 |
丝状菌或固着型纤毛虫大量繁殖 |
如有污泥膨胀,参照污泥膨胀对策 |
|
进水PH过低,氧化池PH≤6丝状型菌大量生成 |
提高进水PH |
|
|
沉淀池有大快黑色污泥上浮 |
沉淀池局部积泥厌氧,产生CH4.CO2,气泡附于泥粒使之上浮,出水氨氮往往较高 |
防止沉淀池有死角,排泥后在死角处用压缩空气冲或高压水清洗 |
|
二沉池泥面升高,初期出水特别清澈,流量大时污泥成层外溢 |
SV>90% SVI>20mg/l污泥中丝状菌占优势,污泥膨胀。 |
投加液氯,提高PH,用化学法杀死丝状菌;投加颗粒碳粘土消化污泥等活性污泥“重量剂”;提高DO;间歇进水 |
|
二沉池泥面过高 |
丝状菌未过量生长MLSS值过高 |
增加排液 |
|
二沉池表面积累一层解絮污泥 |
微型动物死亡,污泥絮解,出水水质恶化,COD、BOD上升,OUR低于8mgO2/gVSS.h,进水中有毒物浓度过高,或PH异常。 |
停止进水,排泥后投加营养物,或引进生活污水,使污泥复壮,或引进新污泥菌种 |
|
二沉池有细小污泥不断外漂 |
污泥缺乏营养,使之瘦小OUR<8mgO2/gVSS.h;进水中氨氮浓度高,C/N比不合适;池温超过40˚C;翼轮转速过高使絮粒破碎。 |
投加营养物或引进高浓度BOD水,使F/M>0.1,停开一个氧化池。 |
|
二沉池上清液混浊,出水水质差 |
OUR>20mgO2/gVSS.h污泥负荷过高,有机物氧化不完全 |
减少进水流量,减少排泥 |
|
氧化池表面出现浮渣似厚粥覆盖于表面 |
浮渣中见诺卡氏菌或纤发菌过量生长,或进水中洗涤剂过量 |
清除浮渣,避免浮渣继续留在系统内循环,增加排泥 |
|
污泥未成熟,絮粒瘦小;出水混浊,水质差;游动性小型鞭毛虫多 |
水质成分浓度变化过大;废水中营养不平衡或不足;废水中含毒物或PH不足 |
使废水成分、浓度和营养物均衡化,并适当补充所缺营养。 |
|
污泥过滤困难 |
污泥解絮 |
按不同原因分别处置 |
|
污泥脱水后 泥饼松 |
有机物腐败 |
及时处置污泥 |
|
凝聚剂加量不足 |
增加剂量 |
|
|
氧化池泡沫过多、发白 |
进水洗涤剂过量 |
增加喷淋水或消泡剂 |
|
氧化池泡沫不易破碎,发粘 |
进水负荷过高,有机物分解不全 |
降低负荷 |
|
氧化池泡沫 茶色或灰色 |
污泥老化,泥龄过长解絮污泥附于泡沫上 |
增加排泥 |
|
进水PH下降 |
厌氧处理负荷过高,有机酸积累 |
降低负荷 |
|
好氧处理中负荷过低 |
增加负荷 |
|
|
出水色度上升 |
污泥解絮,进水色度高 |
改善污泥性状 |
|
过多,色白 |
污泥中毒 |
污泥复壮 |
|
进水过浓 |
提高MLSS |
|
|
进水中无机还原物(S2O3 H2S)过高 |
增加曝气强度 |
|
|
COD测定受Cl¯影响 |
排除干扰 |
5.3设备存在问题解决办法
螺杆泵常见故障及解决方法
|
故障 |
原因 |
解决方法 |
|
泵不能启动 |
1.新泵转、定子配合过紧 2.电压、电流过低 3.介质粘度过高 |
1.用工具人力帮助转动几圈 2.检查、调整 3.稀释料液 |
|
泵不出液 |
1. 旋转方向不对 2. 吸入管路有问题 3. 介质粘度过高 4. 转、定子损坏或传动部件损坏 5. 泵内异物堵塞 |
1. 调整方向 2. 检查泄露,打开进出口阀门 3. 稀释料液 4. 检查更换 5. 排除异物 |
|
流量达不到 |
1. 管路泄露 2. 阀门未全打开或局部堵塞 3. 转速太低 4. 转、定子磨损 |
1. 检查修理管路 2. 打开全部阀门、排除堵塞物 3. 调整转速 4. 更换损坏零部件 |
|
压力达不到 |
1.转、定子磨损 |
1.更换转、定子 |
|
电机过热 |
1. 电机故障 2. 出口欧压力过高,电机超载 3. 定子烧坏或粘在转子上 |
1. 检查电机、电压、电流、电频 2. 检查扬程,开足出口阀门,排除阻塞 3. 更换损坏件 |
|
流量压力急剧下降 |
1. 管道突然堵塞或泄漏 2. 定子磨损严重 3. 液体粘度突然改变 4. 电压突然下降 |
参照以上几项,逐项排除 |
|
轴密封处大量液体泄漏 |
1. 软填料磨损 2. 机械密封损坏 |
1. 压紧或更换填料 2. 修复或更换 |
潜污泵故障及排除方法
|
故障现象 |
可能产生的原因 |
排除方法 |
|
流量不足或不出水 |
1. 叶轮反转 2. 流到堵塞 3. 装置扬程太高 4. 叶轮严重磨损 |
1.纠正电机转向 2.排除杂物 3.换泵或降低装置扬程 更换叶轮 |
|
不能启动 |
1. 缺项 2. 叶轮卡住 3. 绕组接头或电缆短路 4. 定子绕组烧坏 5. 电器控制故障 |
1. 检查线路 2. 清除杂物 3. 用欧姆表检查修复 4. 进行修理,更换绕组 5. 检查控制柜,修理后调换电器元件 |
|
定子烧坏 |
1. 缺项运行 2. 被抽介质浓度过大 3. 叶轮卡死或松动 4. 密封损坏电机进水 5. 紧固件松动造成电机进水 |
修理好电机后,使用前必须: 1. 查清线路,清除故障 2. 用水稀释 3. 清除赃物,拧紧叶轮固螺栓 4. 更换机械密封或O型圈 5. 拧紧各部紧固件 |
|
电流过大 |
1. 管道、叶轮被堵 2. 抽送液体的密度或粘度较高 3. 流量过大 |
1. 清理管道和叶轮中的堵塞物 2. 改变抽送液体的密度和粘度 3. 关小出口阀,减少流量 |
来源: 环保之家









